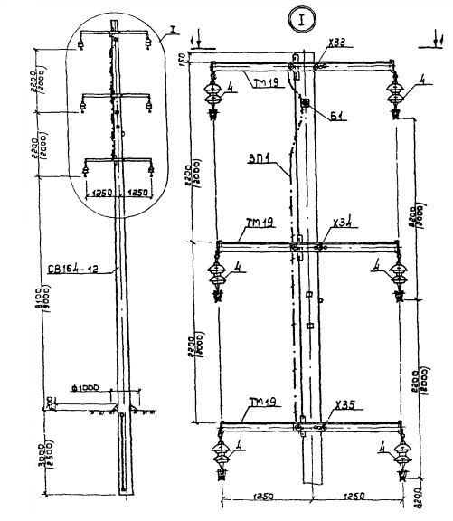
2П 10
Характеристики изделия:
| Параметр | Значение |
|---|---|
| длина | 15500 мм |
| ширина | 390 мм |
| высота | 380 мм |
| масса | 3550 кг |
| нормативный документ | Серия 3.407.1-143 |
Цена:
Рассчитать стоимость2П 10 Промежуточные опоры Серия 3.407.1-143.
| Параметр | Значение |
|---|---|
| длина | 15500 мм |
| ширина | 390 мм |
| высота | 380 мм |
| масса | 3550 кг |
| нормативный документ | Серия 3.407.1-143 |
2П 10 Промежуточные опоры Серия 3.407.1-143.